PCCar.ru - Ваш автомобильный компьютер

Вернуться   PCCar.ru - Ваш автомобильный компьютер > Всё Остальное > Проекты > Рабочий журнал

Ответ
 
Опции темы Поиск в этой теме
Старый 19.02.2014, 23:35   #1
armlive
Старший Пользователь
 
Регистрация: 12.12.2013
Возраст: 44
Город: Армавир
Регион: 23, 93
Машина: Nissan Qashqai
Сообщений: 510
armlive is a glorious beacon of lightarmlive is a glorious beacon of lightarmlive is a glorious beacon of lightarmlive is a glorious beacon of lightarmlive is a glorious beacon of light
По умолчанию Установка Nexus 7 (2013) Nissan Qashqai

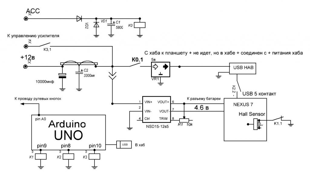
Реализацию 13-го я уже делал и сделал некоторые выводы, относительно инсталляции 12-го. В Nexus 7 (2013) используется SlimPort ANX7808, он тут OTG, USB, HDMI, DVI, VGA и DisplayPort. Если сгорит, то хана!
По этому, было решено отказаться от управления пробуждения планшетом, подачей питания на USB порт и использовать Hall Sensor. При этом батарею естественно нужно будет убирать!

https://www.youtube.com/watch?v=3WfowJFW5-IВИДЕО!

Разрушаем миф о долгой инициализации
https://youtu.be/m2kSiU0hCAQ

Плюсы:
Не нужно ядро с поддержкой OTG+зарядка!
Работает на стоке!
Экран, четче и ярче!
Гораздо шустрей!
Можно использовать Порт-репликатор!
Минусы:
Уже нет!
Планшет я решил устанавливать LTE версию. Почему? Мне нужен качественный интернет. Сим карты я не собираюсь менять. Где не будет связи, можно будет и от телефона инет раздать.
Программное обеспечение:
Прошивки от pacman, на мой взгляд самые удачные на любой выбор:
Прошивки от pacman NEXUS 2013 WIFI (FLO)
Прошивки от pacman NEXUS 2013 3G (deb)


Камера заднего вида работает без ядер с программой
EasyCap Viewer сейчас довольно стабильно, что на 4.4 или 5.1.
Заиканий музыки у меня НЕТ!!!

Остальные на выбор.
======================================
И так продолжим:
2013 WiFi
Расположение контактов кнопок, всё замыкается на минус!

Схема подключения управлением сна планшета. Управление будет на реле.

2013 LTE
Расположение контактов кнопок, всё замыкается на минус! Здесь проще, специально для таких как мы, на заводе предусмотрели место для пайки

Схема подключения управлением сна планшета. Управление будет на реле.

Скетч для использования Arduino Uno, а также ниже прекреплен файл скетча и Generic.kl с изменеными кнопками
Схема подключения и управления: Исправленная и надежная

Фильтр и реле задержки:

Хаб длинк с встроенным питанием и реле:

Собранный:

***************************************
Реле К1 можно исключить, тем кто будет обычное пробуждение использовать. Если оставляете, то или размещайте реле возле планшета или до планшета нужно вести экранированный провод иначе наводки и глюки. Также можно настроить сон и пробуждение таскером, от активации USB.
Важно!!На усб размыкаю только минус OTG, 5 контакт, плюс до планшета не идет, но в хабе его нужно замкнуть на +.

Зачем это делать, планшет у нас питается постоянно, естественно на обычном ядре, otg устройства будут запитываться от планшета. Нам этого не надо.
Так-же, управление на активацию усилителей (устраняем щелчки при активации звуковой карты) подаю питание чуть позже, после старта питания хаба и старта планшета.
************************************************** ****************************
ВНЕС ИЗМЕНЕНИЯ В СХЕМУ:

Мелкие доработки и описания за 2 года эксплуатации:
Так как всем известно о проблемах с хабами, я не использую контроллер(леонардо) постоянно. Описывать с какими проблемами я столкнулся если не выключать контроллер, я не буду. Через 13-15 секунд, кроме питания планшета все выключается. Алгоритм таков:
включили зажигание, активировали реле времени-пока есть питание с АСС счетчик стоит;
Включилась ардуино леонардо и включает все по порядку, как и у многих.
Все работает.
Выключили зажигания, ардуино увидело отсутствие АСС начало выключать все по установленному порядку.
Затем выключается реле времени.
Все!
Реле времени используется от стеклоочистителей РАЛД 08.3747, с небольшой доработкой.Смотрите фото!

ВНИМАНИЕ!!! Против просадки напряжения при старте, используйте суперконденсаторы такого типа ,
данная связка держит планшет без питания около 4 сек

ССылка на arduino-1.0.5-r2
Миниатюры
Нажмите на изображение для увеличения
Название: 111.jpg
Просмотров: 4367
Размер:	50.7 Кб
ID:	35900   Нажмите на изображение для увеличения
Название: 1.JPG
Просмотров: 3669
Размер:	69.3 Кб
ID:	35901   Нажмите на изображение для увеличения
Название: 11112.jpg
Просмотров: 3602
Размер:	63.5 Кб
ID:	44156   Нажмите на изображение для увеличения
Название: 20160712_172351.jpg
Просмотров: 2640
Размер:	57.7 Кб
ID:	44224   Нажмите на изображение для увеличения
Название: 20170127_183208.jpg
Просмотров: 10872
Размер:	122.6 Кб
ID:	46533  

Вложения
Тип файла: rar sketch_jun12a_novyi_2pin.rar (2.4 Кб, 1977 просмотров)
Тип файла: rar sketch_novyi_1pin.rar (2.4 Кб, 1704 просмотров)

Последний раз редактировалось basurman; 15.05.2020 в 13:14. Причина: Изменения
armlive вне форума   Ответить с цитированием
Старый 02.03.2014, 20:36   #2
armlive
Старший Пользователь
 
Регистрация: 12.12.2013
Возраст: 44
Город: Армавир
Регион: 23, 93
Машина: Nissan Qashqai
Сообщений: 510
armlive is a glorious beacon of lightarmlive is a glorious beacon of lightarmlive is a glorious beacon of lightarmlive is a glorious beacon of lightarmlive is a glorious beacon of light
По умолчанию

После долгого поиска решения убрать помехи, сегодня я провел эксперимент. Я вынес звуковую карту от связки хаба и блока питания, дальше. И как ни странно - это помогло! Если не прислушиваться, то вполне приемлемо, по крайней мере если судить по десятибалльной шкале: было 2, стало 8-9. Разница значительная.
Второе, что я изменил -это замыкание линейного выхода на минус, на очень разумное решение (что сразу не дошло).
Это перекинуть управление замыканием, на активацию усилителей. То есть, теперь усилители включаются после активации звуковой карты и это хорошо!
Осталась одна проблема, за день использования Hall Sensor ведет себя очень странно, то работает без нареканий, то сам начинает включать-выключать..., то потом планшет стал постоянно перезагружаться в цикле, пока не отрубил его вообще.
__________________
Nexus 7 (2013) Nissan Qashqai
armlive вне форума   Ответить с цитированием
Старый 05.03.2014, 12:54   #3
armlive
Старший Пользователь
 
Регистрация: 12.12.2013
Возраст: 44
Город: Армавир
Регион: 23, 93
Машина: Nissan Qashqai
Сообщений: 510
armlive is a glorious beacon of lightarmlive is a glorious beacon of lightarmlive is a glorious beacon of lightarmlive is a glorious beacon of lightarmlive is a glorious beacon of light
По умолчанию

Вот и решилась, вернее с начало определилась, проблема с произвольным выключением и перезагрузкой планшета!
Проблема оказалась банально проста. Планшет я установил LTE версию, в городе все отлично работало и проблем не возникало. Но при выезде за город, начинались самопроизвольные отключения. Модуль за городом увеличивал мощность, что приводило к значительному увеличению тока. По этому, напряжение на LTE версии планшета нужно подавать чуть больше, на данный момент у меня 4.4 в. Пока все стабильно.
__________________
Nexus 7 (2013) Nissan Qashqai
armlive вне форума   Ответить с цитированием
Старый 12.03.2014, 00:21   #4
armlive
Старший Пользователь
 
Регистрация: 12.12.2013
Возраст: 44
Город: Армавир
Регион: 23, 93
Машина: Nissan Qashqai
Сообщений: 510
armlive is a glorious beacon of lightarmlive is a glorious beacon of lightarmlive is a glorious beacon of lightarmlive is a glorious beacon of lightarmlive is a glorious beacon of light
По умолчанию

Добавил разрыв видеокабеля, для стабильности работы CarCam, теперь работает и CarCam 1.4bbb.
Эта схема подойдет для всех, у кого выходное напряжение, с управления активации блока камер, очень мало.
Миниатюры
Нажмите на изображение для увеличения
Название: 12.JPG
Просмотров: 2410
Размер:	17.2 Кб
ID:	35195   Нажмите на изображение для увеличения
Название: IMG_20140311_190946[1].jpg
Просмотров: 2668
Размер:	88.6 Кб
ID:	35196  
__________________
Nexus 7 (2013) Nissan Qashqai

Последний раз редактировалось armlive; 12.03.2014 в 11:49.
armlive вне форума   Ответить с цитированием
Старый 16.03.2014, 11:55   #5
armlive
Старший Пользователь
 
Регистрация: 12.12.2013
Возраст: 44
Город: Армавир
Регион: 23, 93
Машина: Nissan Qashqai
Сообщений: 510
armlive is a glorious beacon of lightarmlive is a glorious beacon of lightarmlive is a glorious beacon of lightarmlive is a glorious beacon of lightarmlive is a glorious beacon of light
По умолчанию

Небольшие изменения, но влияющие на стабильность.
Доп установил резистор на 500 ом (см. фото), до установки даже просто прикосновением экран тух, теперь нет.
Сделал экран задней части планшета, меньше грязи.
Поменял звуковую на Fiio E10
Миниатюры
Нажмите на изображение для увеличения
Название: IMG_20140219_214754.jpg
Просмотров: 4153
Размер:	86.3 Кб
ID:	35258   Нажмите на изображение для увеличения
Название: IMG_20140313_205700.jpg
Просмотров: 4299
Размер:	86.0 Кб
ID:	35259  
__________________
Nexus 7 (2013) Nissan Qashqai
armlive вне форума   Ответить с цитированием
Старый 23.03.2014, 22:22   #6
armlive
Старший Пользователь
 
Регистрация: 12.12.2013
Возраст: 44
Город: Армавир
Регион: 23, 93
Машина: Nissan Qashqai
Сообщений: 510
armlive is a glorious beacon of lightarmlive is a glorious beacon of lightarmlive is a glorious beacon of lightarmlive is a glorious beacon of lightarmlive is a glorious beacon of light
По умолчанию

Заменил питание планшета на такое, только планшета. Хаб как питался отдельно, через китайский преобразователь от зарядного устройства Ritmix rm-012, так и питается. Шумов окончательно нет.
Единственная проблема, которая появилась - это низкий предел тока питания NSD, 9.4 в.
Иногда планшет, при старте стартера, выключался. Проведя замеры, показало самый низкий спад напряжения, именно при старте стартера и длившегося всего миллисекунды. Увеличив емкость конденсатора перед NSD, до 10000 мкф, от этой проблемы мы избавились.
Схему поправил.
__________________
Nexus 7 (2013) Nissan Qashqai

Последний раз редактировалось admin; 17.03.2017 в 21:00.
armlive вне форума   Ответить с цитированием
Старый 25.03.2014, 21:49   #7
armlive
Старший Пользователь
 
Регистрация: 12.12.2013
Возраст: 44
Город: Армавир
Регион: 23, 93
Машина: Nissan Qashqai
Сообщений: 510
armlive is a glorious beacon of lightarmlive is a glorious beacon of lightarmlive is a glorious beacon of lightarmlive is a glorious beacon of lightarmlive is a glorious beacon of light
По умолчанию

Решил покрасить центральную часть панели в пласти дип. Она у меня с дефектом была после одного освежителя. Поехал купил краску в баллончике, правда я другой эффект ожидал, а получилось так. Но лучше чем было.
Миниатюры
Нажмите на изображение для увеличения
Название: bcd8678s-960.jpg
Просмотров: 2509
Размер:	162.6 Кб
ID:	35414   Нажмите на изображение для увеличения
Название: IMG_20140325_195208.jpg
Просмотров: 2898
Размер:	103.5 Кб
ID:	35415  
__________________
Nexus 7 (2013) Nissan Qashqai
armlive вне форума   Ответить с цитированием
Старый 26.03.2014, 14:08   #8
Timur PERM
Новый Пользователь
 
Регистрация: 26.03.2014
Регион: 59
Машина: Toyota CAMRY 40
Сообщений: 25
Timur PERM is on a distinguished road
По умолчанию

Здравствуйте! я вам сегодня писал в DRIVE2. Как я понял у вас NEXUS 7 c 4G (модель 2013 года). 1. Обязательно ли убирать батарею?
2. Нужны ли ROOT права?
3. И я что то совсем не понял схему подключения. Зачем замыкать на минус? Для чего нужно реле? Извините просто я в электронике мало что понимаю
4. И что еще за 5 контакт?
Timur PERM вне форума   Ответить с цитированием
Старый 26.03.2014, 16:50   #9
Oreshrek
Старший Пользователь
 
Регистрация: 24.02.2013
Возраст: 41
Город: Москва
Регион: 77, 97, 99, 177
Машина: Kia Optima
Сообщений: 180
Oreshrek is on a distinguished road
По умолчанию

Ардуину я прошил, залил без раскомментирования, т.е. не делал так как ты написал про переназначение, думаю, что значения кнопок у меня те же, что и у тебя)
Что не понял, что за "прошейте usb hid" это ты так заливку скетча назвал или что-то еще как-то, где-то надо шить?)
"system\usr\keylayout\Generic.kl" это я так понял, в нексусе надо править, что именно? Если есть возможность, свой файл можешь выложить или мне скинуть?
3) Не понятно, по этому "К ардуино уно подключаем минус к минусу, вывод от кнопок к A0, A0 через подтягивающий резистор(2ком) подключаем к +" вопрос куда втыкать минус (где power на плате, там несколько gnd), что за резистор, и к какому плюсу подключать опять же на плате, где power, там 3.3 и 5 в, который?
Oreshrek вне форума   Ответить с цитированием
Старый 26.03.2014, 16:58   #10
armlive
Старший Пользователь
 
Регистрация: 12.12.2013
Возраст: 44
Город: Армавир
Регион: 23, 93
Машина: Nissan Qashqai
Сообщений: 510
armlive is a glorious beacon of lightarmlive is a glorious beacon of lightarmlive is a glorious beacon of lightarmlive is a glorious beacon of lightarmlive is a glorious beacon of light
По умолчанию

Цитата:
Сообщение от Timur PERM Посмотреть сообщение
И что если я куплю Nexus без lte?
Без лте так без, без разницы. Батарею ЖЕЛАТЕЛЬНО убрать, если оставлять, тогда немного схему переделывать нужно.
Цитата:
3. И я что то совсем не понял схему подключения. Зачем замыкать на минус? Для чего нужно реле? Извините просто я в электронике мало что понимаю
Внимательно фото посмотри все, замыкаю на минус только датчик, он управляет сном планшета
__________________
Nexus 7 (2013) Nissan Qashqai
armlive вне форума   Ответить с цитированием
Ответ


Здесь присутствуют: 1 (пользователей: 0 , гостей: 1)
 

Ваши права в разделе
Вы не можете создавать новые темы
Вы не можете отвечать в темах
Вы не можете прикреплять вложения
Вы не можете редактировать свои сообщения

BB коды Вкл.
Смайлы Вкл.
[IMG] код Вкл.
HTML код Выкл.



Часовой пояс GMT +4, время: 14:58.


Работает на vBulletin® версия 3.8.4.
Copyright ©2000 - 2026, Jelsoft Enterprises Ltd.
Перевод: zCarot