PCCar.ru - Ваш автомобильный компьютер

Вернуться   PCCar.ru - Ваш автомобильный компьютер > MP3Car ТехИнфа > Общение с машиной

Ответ
 
Опции темы Поиск в этой теме
Старый 08.02.2012, 11:46   #1
Romi4
Старший Пользователь
 
Аватар для Romi4
 
Регистрация: 28.06.2011
Возраст: 42
Город: Москва
Регион: 77, 97, 99, 177
Машина: Renault Fluence
Сообщений: 136
Romi4 is on a distinguished road
По умолчанию Вылез интересный "баг"

Всех приветствую. Столкнулся с такой интересной проблемой, суть дела в том, что после подключения ОБД ELM 327 к машине, (он подключен постоянно ОБД+комп+Центрифуга 2.1) при выключенном компе не работает спидометр, после того, как комп включается спидометр начинает работать))) Центрифуга, тут особой роли не играет, достаточно просто включить комп, "фронт-энд" запускать не обязательно спидометр начинает работать. Подскажите, что можно сделать, что бы решить эту проблему. Что бы, снять часть глупых вопросов скажу, что комп мне нужен не всегда включаю его только когда он мне необходим, как правило, при продолжительных поездках. О том. что можно решить эту проблему, просто вытащив ОБД я знаю сам ))))
Люди подскажите, чтони-будь толковое)))) Спидометр нужен всегда, а комп нет)))
Romi4 вне форума   Ответить с цитированием
Старый 08.02.2012, 16:51   #2
Romi4
Старший Пользователь
 
Аватар для Romi4
 
Регистрация: 28.06.2011
Возраст: 42
Город: Москва
Регион: 77, 97, 99, 177
Машина: Renault Fluence
Сообщений: 136
Romi4 is on a distinguished road
По умолчанию

http://www.ati.com.ua/obd-ii-skaner-...bc_626197.html
адаптер ОБДшный вот такой. Подскажите, голову уже сломал((
Народ, неужели никто с таким не сталкивался?)))

Последний раз редактировалось Romi4; 08.02.2012 в 23:06.
Romi4 вне форума   Ответить с цитированием
Старый 09.02.2012, 09:17   #3
Alex-L
Moderator
 
Аватар для Alex-L
 
Регистрация: 23.03.2008
Возраст: 55
Город: Москва, Нагорная
Регион: 77, 97, 99, 177
Машина: Mitsubishi Lancer-X
Сообщений: 2,096
Alex-L is a splendid one to beholdAlex-L is a splendid one to beholdAlex-L is a splendid one to beholdAlex-L is a splendid one to beholdAlex-L is a splendid one to beholdAlex-L is a splendid one to beholdAlex-L is a splendid one to behold
По умолчанию

Напрашивается использование многоконтактного реле для подключения ОБД к бортовой сети. Управлять релюхой напряжением с БП компа.
Alex-L вне форума   Ответить с цитированием
Старый 09.02.2012, 17:30   #4
aptm
Гуру
 
Аватар для aptm
 
Регистрация: 04.11.2005
Город: Москва
Регион: 77, 97, 99, 177
Машина: VW Passat Variant
Сообщений: 1,425
aptm is a splendid one to beholdaptm is a splendid one to beholdaptm is a splendid one to beholdaptm is a splendid one to beholdaptm is a splendid one to beholdaptm is a splendid one to beholdaptm is a splendid one to behold
По умолчанию

Цитата:
Сообщение от Alex-L Посмотреть сообщение
Напрашивается использование многоконтактного реле для подключения ОБД к бортовой сети. Управлять релюхой напряжением с БП компа.
А разрыв одного "+" или диода, на него же, не хваит? Хотя все рвать надежней...
aptm вне форума   Ответить с цитированием
Старый 09.02.2012, 22:24   #5
GASCHE
Старший Пользователь
 
Аватар для GASCHE
 
Регистрация: 01.04.2010
Регион: 35
Сообщений: 697
GASCHE is on a distinguished road
По умолчанию

Я бы начал с распайки ODB-II разъемов, как они согласуются друг с другом.
GASCHE вне форума   Ответить с цитированием
Старый 10.02.2012, 16:24   #6
Romi4
Старший Пользователь
 
Аватар для Romi4
 
Регистрация: 28.06.2011
Возраст: 42
Город: Москва
Регион: 77, 97, 99, 177
Машина: Renault Fluence
Сообщений: 136
Romi4 is on a distinguished road
По умолчанию

к сожалению у меня нет распайки ни авто-разъёма ни самого разъёма ОБД((
я сейчас попробую найти распайку автомобильного разъёма, но не уверен, что смогу разыскать распайку ОБДшного шнура..........
Romi4 вне форума   Ответить с цитированием
Старый 10.02.2012, 16:29   #7
Romi4
Старший Пользователь
 
Аватар для Romi4
 
Регистрация: 28.06.2011
Возраст: 42
Город: Москва
Регион: 77, 97, 99, 177
Машина: Renault Fluence
Сообщений: 136
Romi4 is on a distinguished road
По умолчанию

Цитата:
Сообщение от Alex-L Посмотреть сообщение
Напрашивается использование многоконтактного реле для подключения ОБД к бортовой сети. Управлять релюхой напряжением с БП компа.
можно по подробнее...
Romi4 вне форума   Ответить с цитированием
Старый 10.02.2012, 16:47   #8
Romi4
Старший Пользователь
 
Аватар для Romi4
 
Регистрация: 28.06.2011
Возраст: 42
Город: Москва
Регион: 77, 97, 99, 177
Машина: Renault Fluence
Сообщений: 136
Romi4 is on a distinguished road
По умолчанию

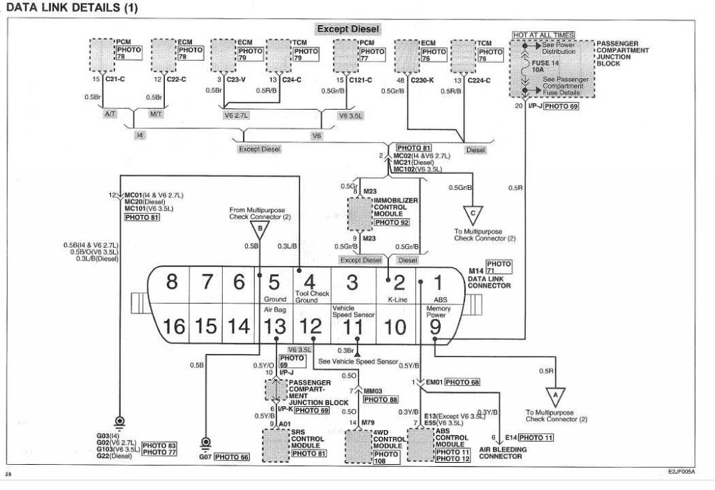
Вот это распиновка авто, не уверен что удасться найтир распиновку самого адаптера. Китай он и есть китай, не представляю где искать(((
Миниатюры
Нажмите на изображение для увеличения
Название: obd.jpg
Просмотров: 994
Размер:	91.5 Кб
ID:	25388  
Romi4 вне форума   Ответить с цитированием
Старый 10.02.2012, 17:21   #9
Virtual
Гуру
 
Регистрация: 07.11.2009
Возраст: 51
Регион: 02
Машина: Hyundai Accent :)
Сообщений: 1,361
Virtual has a spectacular aura aboutVirtual has a spectacular aura about
По умолчанию

есть небезосновательное подозрение что ваш "ОБД ELM 327" реализован "через жопу"

нужна схема или на крайний случай фото части электроники что торчит в сторону K-Line

ЗЫ вероятно там некто криворукий воткнул резистор "подтяжки" к +.
а еще более вероятно зашунтирован датчик скорости . он в OBDII разьеме авто у вас точно есть!. (можете попробовать вынуть клемму или со стороны авто или со стороны елм... для елм импульсы скорости никчему)
__________________
Accent + Mystery MMT-8120S+ежик700_2Gssd_798МГц проц
Virtual вне форума   Ответить с цитированием
Старый 10.02.2012, 18:04   #10
Romi4
Старший Пользователь
 
Аватар для Romi4
 
Регистрация: 28.06.2011
Возраст: 42
Город: Москва
Регион: 77, 97, 99, 177
Машина: Renault Fluence
Сообщений: 136
Romi4 is on a distinguished road
По умолчанию

согласен с вами, что скорость мне по обд особо не нужна, как вариант просто откусить или заизолировать как то тот "штырёк", что отвечает за этот параметр, только каой это контакт, и нет уверенности, что он отвечает только за скорость и больше ничего на нём не висит.
Romi4 вне форума   Ответить с цитированием
Ответ


Здесь присутствуют: 1 (пользователей: 0 , гостей: 1)
 

Ваши права в разделе
Вы не можете создавать новые темы
Вы не можете отвечать в темах
Вы не можете прикреплять вложения
Вы не можете редактировать свои сообщения

BB коды Вкл.
Смайлы Вкл.
[IMG] код Вкл.
HTML код Выкл.



Часовой пояс GMT +4, время: 15:56.


Работает на vBulletin® версия 3.8.4.
Copyright ©2000 - 2026, Jelsoft Enterprises Ltd.
Перевод: zCarot