PCCar.ru - Ваш автомобильный компьютер

Вернуться   PCCar.ru - Ваш автомобильный компьютер > MP3Car ТехИнфа > АвтоЗвук > Усилители

Ответ
 
Опции темы Поиск в этой теме
Старый 28.05.2011, 00:29   #51
Alex-L
Moderator
 
Аватар для Alex-L
 
Регистрация: 23.03.2008
Возраст: 55
Город: Москва, Нагорная
Регион: 77, 97, 99, 177
Машина: Mitsubishi Lancer-X
Сообщений: 2,096
Alex-L is a splendid one to beholdAlex-L is a splendid one to beholdAlex-L is a splendid one to beholdAlex-L is a splendid one to beholdAlex-L is a splendid one to beholdAlex-L is a splendid one to beholdAlex-L is a splendid one to behold
По умолчанию

Электролит по питанию здесь явно не при делах.
Схема всех соединений есть?

Как подведено питание к системнику?
............................... к усилителю?
Задействована ли земля по звуку от компа к усилителю?
Задействована ли земля USB?
Какой длины провода от выхода материнки до входа усилителя, экранированные ли они?

Зависит ли от чего-нибудь тональность, громкость писка?
Какой уровень предусиления (Gain) выставлен в программе?

Расскажите поподробнее. А лучше бы схему соединений.

По описанным симптомам похоже на земляной контур или самовозбуждение. Но в самовозбуждении этот усилок замечен не был.

Если отключить USB - писк пропадает?
Alex-L вне форума   Ответить с цитированием
Старый 28.05.2011, 23:40   #52
Liber
Старший Пользователь
 
Аватар для Liber
 
Регистрация: 15.02.2011
Возраст: 55
Регион: 77, 97, 99, 177
Машина: Сузуки Grand Vitara
Сообщений: 478
Liber is on a distinguished road
По умолчанию

Добрый вечер Alex-L.
Давайте попунктно:
усилитель запитан + от аккамулятора, - от массы автомобиля. (провода 4мм)
системник питается от адаптра DC-DC 12 на 19 вольт.
USB кабель не задействован.
Земля на звуковом кабеле подключал и отключал - изменений не последовало. Аудио провод неэкранированый, незаземлён, длина порядка 100 мм.
Усиление на усилителе - 0.
Писк появляется как только втыкаешь аудиокабель, при объединении земли компа и усилителя немного уменщается, но всё равно очень громко.(выносит мозг).
Сегодня слушал музыку с телефона через разъем наушников. Стоило подключить зарядку к телефону - появился высокочастотный писк, очень слабый, но из тойже оперы что и предыдуший.
Сила писка никакими ползунками не меняется.
Кстати, писк очень похож на звук издаваемый преобразователем питания для компа.
Liber вне форума   Ответить с цитированием
Старый 29.05.2011, 01:49   #53
awtoap
Гуру
 
Аватар для awtoap
 
Регистрация: 19.09.2009
Возраст: 48
Город: Мелитополь
Регион: Украина
Сообщений: 2,022
awtoap is a splendid one to beholdawtoap is a splendid one to beholdawtoap is a splendid one to beholdawtoap is a splendid one to beholdawtoap is a splendid one to beholdawtoap is a splendid one to beholdawtoap is a splendid one to behold
По умолчанию

Наводка по питанию...нужно в разрыв питалова микры подключить дроссель (на магнитолах либо в отдельной коробочке идет, либо внутри смонтирован). Кондера по питанию в районе 2200-4700мк будет достаточно.
awtoap вне форума   Ответить с цитированием
Старый 29.05.2011, 11:03   #54
Alex-L
Moderator
 
Аватар для Alex-L
 
Регистрация: 23.03.2008
Возраст: 55
Город: Москва, Нагорная
Регион: 77, 97, 99, 177
Машина: Mitsubishi Lancer-X
Сообщений: 2,096
Alex-L is a splendid one to beholdAlex-L is a splendid one to beholdAlex-L is a splendid one to beholdAlex-L is a splendid one to beholdAlex-L is a splendid one to beholdAlex-L is a splendid one to beholdAlex-L is a splendid one to behold
По умолчанию

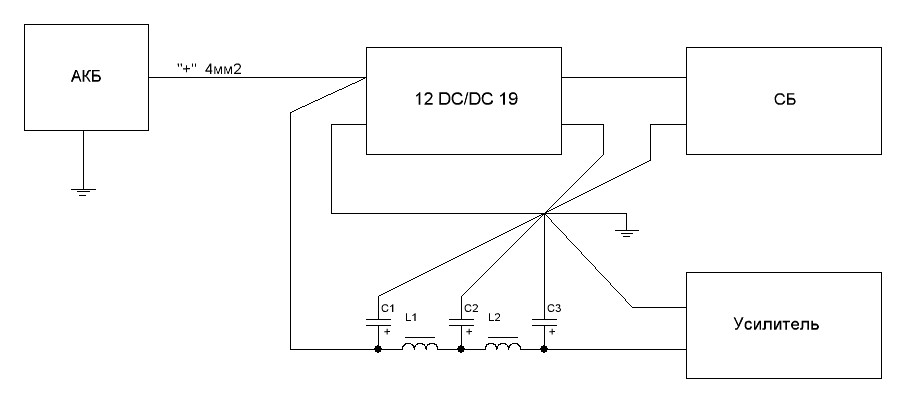
У адаптра DC-DC 12 на 19 вольт - земля входа и земля выхода звонятся между собой?
Хотя какая разница...

Надо пробовать как то вот так:

Дроссели взять от материнок гигабайт, или намотать самому:
Кольцо Т60-52 (зелено-голубое) 15х8х6; 16-20 витков (сколько влезет) эмалированного провода ф1 ... 1.2мм
Конденсаторы:
С1 - 47мкф х 16 ... 25в
С2,С3 - 2200 ... 10000мкф ... 16 ... 25в
К выводам всех электролитов приаять керамические (или пленочные) конднсаторы 0.1мкф.
Всю землю в одну точку короткими проводами потолще (в разумных пределах - 4мм2 вполне...)
Аудио провод (выход материнки > вход усилителя) лучше все же взять экранированный, но экран со стороны усилителя не подключать.

А вообще у меня очень серьезное подозрение что срут импульсники - DC/DC-12/19 и зарядка телефона....
Миниатюры
Нажмите на изображение для увеличения
Название: 1.JPG
Просмотров: 1045
Размер:	29.5 Кб
ID:	22233  
Alex-L вне форума   Ответить с цитированием
Старый 29.05.2011, 18:41   #55
awtoap
Гуру
 
Аватар для awtoap
 
Регистрация: 19.09.2009
Возраст: 48
Город: Мелитополь
Регион: Украина
Сообщений: 2,022
awtoap is a splendid one to beholdawtoap is a splendid one to beholdawtoap is a splendid one to beholdawtoap is a splendid one to beholdawtoap is a splendid one to beholdawtoap is a splendid one to beholdawtoap is a splendid one to behold
По умолчанию

То что импульсники срут даже к бабке не ходи...у них напросто отсутствуют фильтры по входу (как правило зависит от цены, ежели дороже то они есть), в итоге весь срач прямиком в бортсеть.
awtoap вне форума   Ответить с цитированием
Старый 29.05.2011, 19:37   #56
Liber
Старший Пользователь
 
Аватар для Liber
 
Регистрация: 15.02.2011
Возраст: 55
Регион: 77, 97, 99, 177
Машина: Сузуки Grand Vitara
Сообщений: 478
Liber is on a distinguished road
По умолчанию

спасибо за совет!!! наверное сделаю так: поеду по магазинам и буду брать на пробу под залог адаптеры пока не найду нормальный. Тем более мой нынешний, если честно, не вызывает у меня доверия)))).
Liber вне форума   Ответить с цитированием
Старый 29.05.2011, 19:42   #57
Alex-L
Moderator
 
Аватар для Alex-L
 
Регистрация: 23.03.2008
Возраст: 55
Город: Москва, Нагорная
Регион: 77, 97, 99, 177
Машина: Mitsubishi Lancer-X
Сообщений: 2,096
Alex-L is a splendid one to beholdAlex-L is a splendid one to beholdAlex-L is a splendid one to beholdAlex-L is a splendid one to beholdAlex-L is a splendid one to beholdAlex-L is a splendid one to beholdAlex-L is a splendid one to behold
По умолчанию

Есть возможность вынуть системник, адаптер, усилитель из машины?
Приезжайте ко мне - попробуем запитать все это хозяйство от нормального БП. Таким образом поймем в чем точно причина писка.
Alex-L вне форума   Ответить с цитированием
Старый 29.05.2011, 20:48   #58
Liber
Старший Пользователь
 
Аватар для Liber
 
Регистрация: 15.02.2011
Возраст: 55
Регион: 77, 97, 99, 177
Машина: Сузуки Grand Vitara
Сообщений: 478
Liber is on a distinguished road
По умолчанию

то Alex-L.
прикол в том что от настольного лабораторного БП никаких артефактов. Попробую подобрать DC-DC блок питания.
к сожалению уже намертов всё прикрутил. Оставим визит к Вам как последнюю меру))))
но есть одно НО. звук с компа через наушники идёт чистый
Liber вне форума   Ответить с цитированием
Старый 29.05.2011, 20:59   #59
Alex-L
Moderator
 
Аватар для Alex-L
 
Регистрация: 23.03.2008
Возраст: 55
Город: Москва, Нагорная
Регион: 77, 97, 99, 177
Машина: Mitsubishi Lancer-X
Сообщений: 2,096
Alex-L is a splendid one to beholdAlex-L is a splendid one to beholdAlex-L is a splendid one to beholdAlex-L is a splendid one to beholdAlex-L is a splendid one to beholdAlex-L is a splendid one to beholdAlex-L is a splendid one to behold
По умолчанию

Попробуйте запитать систему в авто от настольного лабораторного БП. Т.е. подключить БП вместо АКБ (все штатные потребители авто, разумеется, должны быть выключены!) исключив адаптер 12/19 Если артефактов не будет, значит однозначно - адаптер 12/19 фтопку. Системник от 12в не заведется? А от 14? Что за системник то?
Alex-L вне форума   Ответить с цитированием
Старый 29.05.2011, 21:35   #60
Liber
Старший Пользователь
 
Аватар для Liber
 
Регистрация: 15.02.2011
Возраст: 55
Регион: 77, 97, 99, 177
Машина: Сузуки Grand Vitara
Сообщений: 478
Liber is on a distinguished road
По умолчанию

мать ASUS AT3IONT-I DELUXE с подачей питания 19 вольт,
пробую подцепить фотки....






Последний раз редактировалось Liber; 29.05.2011 в 22:13.
Liber вне форума   Ответить с цитированием
Ответ


Здесь присутствуют: 1 (пользователей: 0 , гостей: 1)
 

Ваши права в разделе
Вы не можете создавать новые темы
Вы не можете отвечать в темах
Вы не можете прикреплять вложения
Вы не можете редактировать свои сообщения

BB коды Вкл.
Смайлы Вкл.
[IMG] код Вкл.
HTML код Выкл.



Часовой пояс GMT +4, время: 19:58.


Работает на vBulletin® версия 3.8.4.
Copyright ©2000 - 2026, Jelsoft Enterprises Ltd.
Перевод: zCarot