PCCar.ru - Ваш автомобильный компьютер

Вернуться   PCCar.ru - Ваш автомобильный компьютер > MP3Car ТехИнфа > AndroidCar > Железо > Планшеты

Закрытая тема
 
Опции темы Поиск в этой теме
Старый 16.11.2013, 14:27   #2081
Chubaka885
Старший Пользователь
 
Регистрация: 08.10.2013
Возраст: 42
Регион: 56
Машина: Toyota Corolla e150
Сообщений: 325
Chubaka885 is a jewel in the roughChubaka885 is a jewel in the roughChubaka885 is a jewel in the roughChubaka885 is a jewel in the rough
По умолчанию

Люди добрые, я думаю не один я уже предлагал это, но 218 страниц.......
Может сделать так:
В шапке этой темы добавлять пункты с ссылками на темы например
Nexus 7 / электропитание в авто.
Nexus 7 / замена картинки "порша" при уходе в сон
и.т.д.
а уже в тех темах обсуждать только по теме)))

Ну не реально прочитать 218 страниц, и они прогрессивно растут
Chubaka885 вне форума  
Старый 16.11.2013, 14:39   #2082
mcf1
Guest
 
Сообщений: n/a
По умолчанию

вопрос не в том как это сделать, вопрос в том кто это будет делать
у меня нет ни желания ни времени, я два раза тему чистил, толку мало.
 
Старый 16.11.2013, 15:41   #2083
Рамис
Пользователь
 
Аватар для Рамис
 
Регистрация: 14.10.2013
Возраст: 35
Город: Казань
Регион: 16, 116
Машина: Авео ЛТ Седан+2 пакета
Сообщений: 60
Рамис is on a distinguished road
По умолчанию

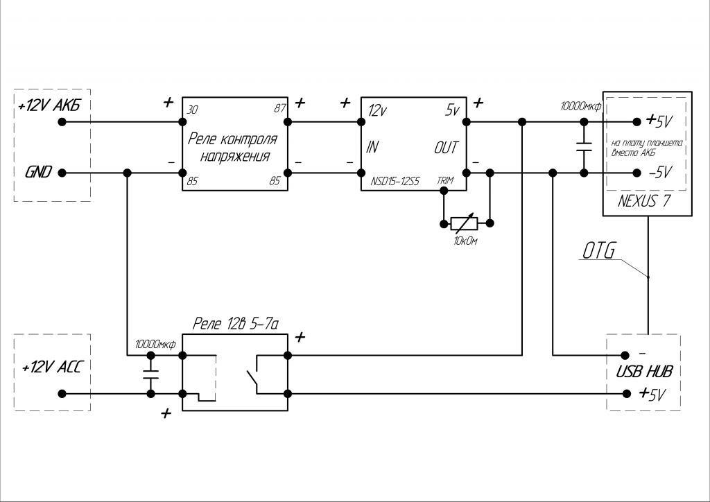
Всем привет. Ребята, кто может проверьте пожалуйста схему? Или может чем нибудь дополнить ее? (это переделанная схема Rage2)
Нажмите на изображение для увеличения
Название: Схема.jpg
Просмотров: 2112
Размер:	56.8 Кб
ID:	33565
Рамис вне форума  
Старый 16.11.2013, 20:18   #2084
Niss@noff
Пользователь
 
Регистрация: 13.09.2012
Город: Барнаул
Регион: 22
Машина: Toyota Crown
Сообщений: 51
Niss@noff is a jewel in the roughNiss@noff is a jewel in the roughNiss@noff is a jewel in the rough
По умолчанию

Цитата:
Сообщение от Chubaka885 Посмотреть сообщение
А не подскажите можно ли как нибудь убрать/заменить надпись Google и CanyogenMod при загрузке? (я нашёл только как поменять картинку порша при уходе в сон).
Надпись Гугл зашита в бутлоадере,а его ковырять чревато,можно легко окирпичить девайс,поэтому пока никто на это не отважился.
__________________
Мой инсталл
Niss@noff вне форума  
Старый 16.11.2013, 20:35   #2085
Denkos
Гуру
 
Регистрация: 21.01.2010
Город: Новосибирск
Регион: 54
Сообщений: 2,580
Denkos is a glorious beacon of lightDenkos is a glorious beacon of lightDenkos is a glorious beacon of lightDenkos is a glorious beacon of lightDenkos is a glorious beacon of lightDenkos is a glorious beacon of light
По умолчанию

Цитата:
Сообщение от Niss@noff Посмотреть сообщение
Надпись Гугл зашита в бутлоадере,а его ковырять чревато,можно легко окирпичить девайс,поэтому пока никто на это не отважился.
Ба, вот это проблема, из всех наверно на первом месте.
Почему то не замечаю ее вообще, да и как она напрягает.
Denkos вне форума  
Старый 16.11.2013, 21:05   #2086
Chubaka885
Старший Пользователь
 
Регистрация: 08.10.2013
Возраст: 42
Регион: 56
Машина: Toyota Corolla e150
Сообщений: 325
Chubaka885 is a jewel in the roughChubaka885 is a jewel in the roughChubaka885 is a jewel in the roughChubaka885 is a jewel in the rough
По умолчанию

Цитата:
Сообщение от Niss@noff Посмотреть сообщение
Надпись Гугл зашита в бутлоадере,а его ковырять чревато,можно легко окирпичить девайс,поэтому пока никто на это не отважился.
Понятно, а как на счёт экрана загрузки CyanogenMod?

Denkos это не большая проблема, но как то не красиво тем более она в вертикальном виде. Планирую что планшет будет выключатся совсем по истечению определенного времени после ухода в сон, а затем загрузка и Google с CyanogenMod, а хотелось хотябы CyanogenMod поменять на лейбл авто. При уходе в сон уже сменил лейбл, мелочь а приятно))

p.s
Я так понимаю сделать всегда горизонтальный режим тоже нельзя в Тимуровской прошивке?
p.s.s
Проблему ухода в сон через раз решил возвратом на сток и заново прошил Тимуровской.
Chubaka885 вне форума  
Старый 16.11.2013, 21:16   #2087
Denkos
Гуру
 
Регистрация: 21.01.2010
Город: Новосибирск
Регион: 54
Сообщений: 2,580
Denkos is a glorious beacon of lightDenkos is a glorious beacon of lightDenkos is a glorious beacon of lightDenkos is a glorious beacon of lightDenkos is a glorious beacon of lightDenkos is a glorious beacon of light
По умолчанию

надпись "CanyogenMod" все кто хотел давно заменили своим, есть тема.

Последний раз редактировалось mcf1; 17.11.2013 в 03:41. Причина: denkos, мог и вставить ссылочку, или указать по каким словам скать
Denkos вне форума  
Старый 17.11.2013, 00:25   #2088
Niss@noff
Пользователь
 
Регистрация: 13.09.2012
Город: Барнаул
Регион: 22
Машина: Toyota Crown
Сообщений: 51
Niss@noff is a jewel in the roughNiss@noff is a jewel in the roughNiss@noff is a jewel in the rough
По умолчанию

Как думаете вот этот DAC реально прицепить к Нексусу с прошивкой Тимура,в перечне совместимых устройств чипа CM6631 не нашел,но это не значит что не поддерживается,в списках противопоказаний числятся только сборки на TAS1020B.Может кто пробовал такой девайс подключать ?http://www.ebay.com/itm/Hi-Fi-CM6631...item2c6e2966a9 форм фактор понравился,внешнее питание опять же да и ценник очень гуманный для таких характеристик!
__________________
Мой инсталл
Niss@noff вне форума  
Старый 17.11.2013, 14:14   #2089
awtoap
Гуру
 
Аватар для awtoap
 
Регистрация: 19.09.2009
Возраст: 47
Город: Мелитополь
Регион: Украина
Сообщений: 2,022
awtoap is a splendid one to beholdawtoap is a splendid one to beholdawtoap is a splendid one to beholdawtoap is a splendid one to beholdawtoap is a splendid one to beholdawtoap is a splendid one to beholdawtoap is a splendid one to behold
По умолчанию

Если в прошивке СМ6631 используется стандартное описание USBAUDIO1 или 2, то должна. Но не уверен что вторая версия реализована в прошивке планшета. Если используется свой протокол в прошивке CM6631, то никак.
awtoap вне форума  
Старый 17.11.2013, 20:17   #2090
anjey
Пользователь
 
Регистрация: 23.07.2013
Город: Казань
Регион: 16, 116
Машина: Lancer IX
Сообщений: 85
anjey is on a distinguished road
По умолчанию

Доброго времени суток! Помогите пожалуйста, мой нексус перестал включаться. Устанавливал в авто плату на BA3121 и заодно подключал внешнюю GPS антенну, как здесь. Дома антенна работала. Как всё собрал, включил, на секунду появилась надпись Google и всё. Дома винда писала неопознанное устройство. Потыкал кнопки вкл. и громкости, в какой-то момент стали устанавливаться дрова. После стало видно внутреннюю память. Ещё заметил что кнопка включения была вдавлена в шлейф проводами GPS. Убрал провод, отклеил шлейф немного, надавил с обратной стороны, вроде стала работать. Без шлейфа будет работать планшет? Также заметил что обломлен контакт U62, для чего он и что можно припаять вместо него? Шлейфы все попередёргивал. Прошивка Тимура. Контроллер стоит, дома от родной батареи. Не знаю что ещё можно сделать, I need help(
anjey вне форума  
Закрытая тема

Метки
android, nexus 7


Здесь присутствуют: 23 (пользователей: 0 , гостей: 23)
 

Ваши права в разделе
Вы не можете создавать новые темы
Вы не можете отвечать в темах
Вы не можете прикреплять вложения
Вы не можете редактировать свои сообщения

BB коды Вкл.
Смайлы Вкл.
[IMG] код Вкл.
HTML код Выкл.



Часовой пояс GMT +4, время: 05:08.


Работает на vBulletin® версия 3.8.4.
Copyright ©2000 - 2025, Jelsoft Enterprises Ltd.
Перевод: zCarot