Показать сообщение отдельно
Старый 13.04.2010, 20:34   #950
mudrila
Новый Пользователь
 
Регистрация: 16.07.2008
Возраст: 48
Город: Нижневартовск
Регион: 86
Машина: ТагАЗ TAGER
Сообщений: 21
mudrila is on a distinguished road
По умолчанию

Ну всё... совсем меня застращали...
С резисторами погорячился, не спорю...
Разводка тоже не идеальна... от TL494 висят провода ~10см, от полевиков к трансу провода D1.5мм длиной 7 см.
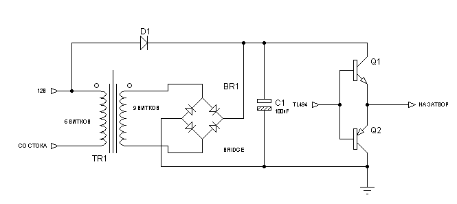
А вольтдобавку хотел так сделать (только трансформатор отдельный сделать... на большой никак ничего не намотать):
Миниатюры
Нажмите на изображение для увеличения
Название: Вольтдобавка.gif
Просмотров: 1022
Размер:	3.2 Кб
ID:	16412  
mudrila вне форума   Ответить с цитированием